Strona 1 z 1
[w opracowaniu] przewodnik po przełączniku wycieraczek
: 04 mar ndz, 2012 5:05 pm
autor: dexen
((tworzę, ponieważ badam działanie aby naprawić szybki bieg wycieraczek :P))
--==::[[ dexena ultymatywny przewodnik po przełączniku wycieraczek ;-) ]]::==--
Przełączkik /poliftowy/ występuje w dwóch wersjach:
- bieda: 8 pin (5+3) -- montowana w autach bez przerywacza wycieraczek. Po pociągnięciu do siebie spryskuje, a po pociągnięciu w górę przesuwa raz wycieraczki. Ma dwie pozycje w dół: praca ciągła, praca szybka.
- normalna; 10 pin (7 + 3) -- montowana w autach z przerywaczem. Po pociągnięciu do siebie spryskuje i wykonuje kilka ruchów wycieraczkami. Ma trzy pozycje w dół: praca przerywana, praca ciągła, praca szybka.
W moim Look wymieniłem przełącznik bieda na normalny i dołożyłem przerywacz. Wymagało to wyjęcia małej czarnej zaślepki oraz metalowej, dwupinowej zwory która była pod nią z rozdzielki i zamontowania tam przerywacza `99.' z VW.
Przełącznik nie używa połączenia z masą przez podstawę; wszystkie połączenia idą przez kable. Nie ma połączenia elektrycznego pomiędzy złączkami w obrębie przełącznika -- i.e., są kompletnie niezależne.
Mniejsza złączka steruje tylną wycieraczką i spryskiwaczem. Tylna wycieraczka włączana jest przez zwarcie 1 i 3. Tylny spryskiwacz włączany jest wyłącznie jednocześnie z wycieraczką -- zwierane są piny 1, 2 i 3.
1
2
3
Większa złącza steruje przednimi wycieraczkami i spryskiwaczem.
7 6 5 4 3 2 1
Działanie większego złącza jest nieco skomplikowane, ponieważ musi zapewnić rozróżnienie pomiędzy pracą wolną i szybką, oraz zapewnić /powrót/ wycieraczek do pozycji neutralnej nawet w pozycji spoczynkowej. Plus spryskiwacz @_@
Re: [w opracowaniu] przewodnik po przełączniku wycieraczek
: 04 mar ndz, 2012 5:11 pm
autor: dexen
Przełącznik `bieda' -- większa złączka.
Brakuje pinów (7, 6).
W pozycji spoczynkowej zwarte są piny (3, 4) -- zapewniają powrót wycieraczek do pozycji neutralnej.
W pozycji `praca ciągłą' zwarte są piny (2, 4). Po pociągnięciu w górę też zwarte są piny (2, 4), co zapewnia pracę chwilową.
W pozycji `praca szybka' zwarte są piny (2, 5).
Pociągnięcie do siebie zwiera piny (2, 1), co uruchamia spryskiwacz; jest to niezależne od pozycji przełącznika.
Można to podsumować jako: pin 2 jest zawsze zasilany; pin 3 jest zasilany gdy wycieraczki są wysunięte /poza/ pozycję neutralną.
Zasilenie pinu 4 zapewnia normalny bieg, a zasilenie pinu 5 powoduje szybki bieg wycieraczek.
Re: [w opracowaniu] przewodnik po przełączniku wycieraczek
: 04 mar ndz, 2012 5:19 pm
autor: dexen
Przełącznik normalny -- większa złączka.
((do zrobienia :P))
Re: [w opracowaniu] przewodnik po przełączniku wycieraczek
: 04 mar ndz, 2012 7:04 pm
autor: helterskelter
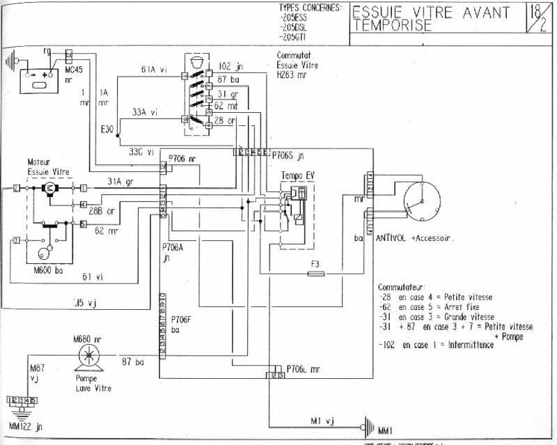
Załączam schematy elektryczne związane z tematem.
Numery na schemacie zgodne ze spisem w Etzoldzie; poza tym te schematy są dosyć przejrzyste.
1. Schemat do wersji nazwanej roboczo "bieda" - bez trybu czasowego
2. Schemat do wersji z trybem czasowym
3. Wycieraczka i spryskiwacz szyby tylnej
Re: [w opracowaniu] przewodnik po przełączniku wycieraczek
: 05 mar pn, 2012 4:58 pm
autor: borek_wpr
Używam też tych schematów tzn. francuskich.
<Tłumacz Google> i wszystko czytelne.
Re: [w opracowaniu] przewodnik po przełączniku wycieraczek
: 22 cze ndz, 2014 6:16 pm
autor: MichalKowalski
Witam,
mam problem, który pasuje do wątku. Podczas upałów 2 tygodnie temu przestał działać spryskiwacz. W cabriolecie mam wersję "bogaty przód", tzn. z przerywaczem ale oczywiście bez wycieraczek/spryskiwczy z tyłu. Po ochłodzeniu spryskiwacz zaczął działać, by ostetcznie odmówić posłuszeństwa na zawsze przy następnej fali upałów.
Objaw:
na przyłączu pompki spryskiwacza mam cały czas +5V (!)
ciągnę za dźwignię - wycieraczki chodzą, na przyłączu pompki pojawia się +10V, pompka nie działa.
puszczam dźwignię, wycieraczki robią 3 cykle, wracają do zera, a na pompce powraca +5V.
W związkum z tym moje pytanie odnośnie schematu: co to jest to magiczne "pudełko" w środku przekaźnika pod napisem "Tempo EV" (prowadzi z niego przewód bezpośrednio do pompki wycieraczek). Czy to jakaś elektronika?
Inaczej nie mogę sobie wyobrazić, żeby pojawiło się +5V, niż jakaś wadliwa elektronika...
Pozdrawiam, MK
Re: [w opracowaniu] przewodnik po przełączniku wycieraczek
: 22 cze ndz, 2014 8:44 pm
autor: pawel
Pompka spryskiwacza ma dość prosty układ zasilania, minus jest na stałe w złączu spryskiwacza pochodzi ze złącza przy lampie natomiast + przychodzi bezpośrednio z manetki. Ten plus który przychodzi z manetki jest brany jako impuls do przekaźnika wycieraczek dla 3 cykli. Sprawdź czy masz pewną masę na 1 pinie a na drugim czy masz + 12 gdy wyzwolisz manetkę.
Re: [w opracowaniu] przewodnik po przełączniku wycieraczek
: 22 cze ndz, 2014 8:47 pm
autor: woocash
na przyłączu pompki spryskiwacza mam cały czas +5V (!)
ciągnę za dźwignię - wycieraczki chodzą, na przyłączu pompki pojawia się +10V, pompka nie działa.
puszczam dźwignię, wycieraczki robią 3 cykle, wracają do zera, a na pompce powraca +5V.
u mnie było dokładnie tak samo gdy były zaśniedziałe styki w pompce i wtyczce do niej, po porządnym oczyszczeniu wszystko jest OK.
Re: [w opracowaniu] przewodnik po przełączniku wycieraczek
: 22 cze ndz, 2014 8:49 pm
autor: pawel
tak ja napisał Łukasz brak kontaktu to najczęstrza usterka
Re: [w opracowaniu] przewodnik po przełączniku wycieraczek
: 22 cze ndz, 2014 8:49 pm
autor: MichalKowalski
Nie no, 12V nie mam. Mam 10V (akumulator sprawdzony, 12V). Natomiast zdecydowanie dziwniejsze jest 5V w stanie spoczynku manetki.
Muszę rzeczywiście sprawdzić jeszcze tę masę.
Re: [w opracowaniu] przewodnik po przełączniku wycieraczek
: 22 cze ndz, 2014 9:07 pm
autor: woocash
Nie no, 12V nie mam. Mam 10V (akumulator sprawdzony, 12V). Natomiast zdecydowanie dziwniejsze jest 5V w stanie spoczynku manetki.
spokojnie, ja też byłem zadziwiony tymi napięciami i ok. 5v w spoczynku...
będzie dobrze

Re: [w opracowaniu] przewodnik po przełączniku wycieraczek
: 28 cze sob, 2014 7:32 pm
autor: MichalKowalski
Rzeczywiście pomogło! Dzięki.
Re: [w opracowaniu] przewodnik po przełączniku wycieraczek
: 13 sie śr, 2014 6:46 pm
autor: wilku900
UWAGA, teraz ja mam mały problemik

Otóż:
Przyznaję, głupotą było machanie śrubokrętem w okolicach silniczka wycieraczek przy włączonym zapłonie. Zaiskrzyło no i stało się...
I teraz tak:
Przestały działać tryby: przerywanej oraz wolnej pracy. Tryb szybki działa. Po przełożeniu dźwigni w pozycję "wyłączone" wycieraczki zostają w pozycji w której je wyłączyłem (nie wracają na miejsce, tylko zatrzymują się w miejscu gdzie akurat były przy wyłączaniu). Po wciśnięciu spryskiwacza zawsze automatycznie na chwilę same się włączały (3 razy machają i wracają na dół) - ta "full wypas" opcja też przestała działać. Spryskiwacz działa.
Bezpieczniki są wszystkie ok, obstawiać ten niebieski przekaźnik wycieraczek?